【匠客工程機械】高空作業車多以液壓系統為動力源,液壓系統的性能直接影響高空作業車的質量和使用壽命。正確分析液壓系統發生故障的原因,才能有效排除故障。本文根據某型高空作業車液壓系統結構,分析液壓系統調試過程中常見故障的原因,并進行排查。
1. 液壓系統結構
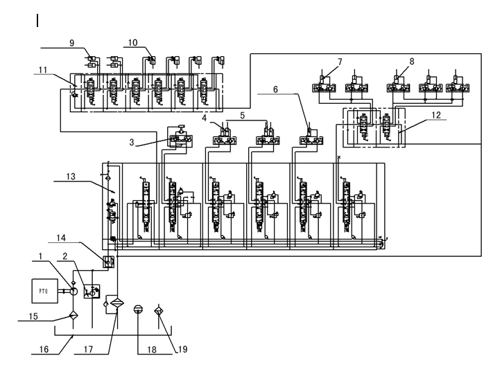
某型高空作業車液壓系統主要由液壓齒輪泵1、手動應急泵2、回轉馬達3、一臂舉升缸4、二臂伸縮缸5、三臂伸縮缸6、二臂伸縮缸7、三臂伸縮缸8、支腿水平伸縮缸9、支腿缸10、多路閥(11、12)、負載敏感比例閥13、高壓過濾器14、吸油過濾器15、液壓油箱16、回油過濾器17、液位液溫計18、空氣濾清器19等組成,如圖1所示。

某型高空作業車液壓系統圖
1.液壓齒輪泵 2.手動應急泵 3.回轉馬達 4.一臂舉升缸 5.二臂舉升缸
6.三臂舉升缸 7.二臂伸縮缸 8.三臂伸縮缸 9.支腿水平伸縮缸 10支腿缸
11、12.多路閥 13.負載敏感比例閥 14.高壓過濾器 15.吸油過濾器
16液壓油箱 17.回油過濾器 18.液位液溫計 19空氣濾清器
齒輪泵為支腿伸縮和工作臂架回轉、升降、伸縮等提供動力。手動應急泵用于主泵無法工作時,將工作臂和支腿應急收回。
2. 故障原因及排除方法
由于該型高空作業車液壓系統具有執行元件多、液壓管路長、備用手動冗余等特點,在調試過程中經常出現故障,現分析4種故障的原因,并進行故障排查。
(1)液壓油溫度異常升高
1臺高空作業車經數小時調試后,出現液壓油箱和液壓管路中的液壓油溫度異常升高故障,經檢測液壓油溫度接近最高限值溫度(70℃)。
經分析,我們認為液壓油發熱的主要原因是液壓油箱容積過小,造成油液循環過快,導致液壓油溫度過高。
查看設計液壓油箱時的容積計算參數,發現是按照單項執行機構動作時的最大流量進行設計的,如支腿收放、轉臺回轉、臂架舉升、臂架展開等單項作業最大流量不超過45 L/min,因此將液壓油箱容積設計為110L,即可滿足散熱需要。但實際作業時,經常是多項執行機構一同作業,如主臂舉升與轉臺回轉、主臂舉升與伸縮等一同作業,此時最大總流量約為90L/min,由此可知液壓油箱110L容積明顯偏小。將液壓油箱容積由110L增大至240L后試車,故障現象消失。
(2)液壓控制閥漏油
1臺高空作業車運行一段時間后,發現其工作斗液壓控制閥閥芯與閥體滑動間隙處滲出微量液壓油。
分析認為,該車為新車,其液壓元件均為新品,工作斗液壓控制閥不存在因長期使用而漏油的問題,可能是控制閥橡膠密封件安裝有問題。
更換完控制閥橡膠密封件,使用一段時間后,故障現象再次出現。拆解控制閥,發現其橡膠密封件又產生磨損和變形。據此分析應是液壓油溫度過高,造成液壓油黏度降低、橡膠密封件摩擦阻力增大、導致橡膠密封件加劇磨損并產生熱變形。檢測液壓油箱油面偏低,液壓油溫度高達70℃。將液壓油箱油面補充到規定位置,并檢測、調整溢流閥壓力后試車,故障現象消失。
(3)執行機構動作變慢
1臺高空作業車連續作業超過1h后,其轉臺、臂架等執行機構動作明顯變慢,連續作業超過2h后,臂架舉升時系統振動嚴重,無法繼續作業。該高空作業車執行機構開始使用和使用1h后動作用時記錄如附表所示。

各執行機構作業時,其液壓缸或液壓馬達需要充滿液壓油。但是隨著液壓油溫度升高、黏度降低,液壓缸或液壓馬達內泄漏增加,液壓泵的容積效率顯著降低,由此造成各執行機構作業動作變慢。
液壓油溫度升高、黏度降低是正常現象,檢測液壓油箱溫度高達70℃,需要對液壓油進行降溫處理,處理方法同故障1。將液壓油箱容積由110L增大至240L后試車,故障現象消失。
(4)液壓系統振動嚴重
1臺高空作業車臂架展開后作業時,發現其臂架振動幅度較大,有停頓和加速現象,工作斗抖動嚴重并產生機械噪聲,作業人員在工作斗內無法進行正常操作,同時伴有轉臺回轉不均衡現象。
認為分析,發生該故障可能有以下4個原因:一是液壓管路中進入空氣,二是液壓管路過長、管路在臂架上緊固不夠,三是溢流閥工作不穩定,四是工作斗調平馬達兩端壓力不平衡。
首先,更換液壓油箱換氣過濾器,調整液壓系統油面和吸油口位置后試機,故障現象有所好轉,但使用一段時間后故障現象依舊。其次,按照要求緊固臂架液壓管路后試機,振動現象有所減輕。再次,清洗溢流閥后試機,工作斗依然抖動。最后,在工作斗調平馬達兩端加裝平衡閥后試機,故障現象消失。
高空作業車液壓系統調試中常見故障原因及排查
王巖 彭志剛 王琦 評論(0)
來源:匠客工程機械
【匠客工程機械】高空作業車多以液壓系統為動力源,液壓系統的性能直接影響高空作業車的質量和使用壽命。正確分析液壓系統發生故障的原因,才能有效排除故障。本文根據某型高空作業車液壓系統結構,分析液壓系統調試過程中常見故障的原因,并進行排查。
1. 液壓系統結構
某型高空作業車液壓系統主要由液壓齒輪泵1、手動應急泵2、回轉馬達3、一臂舉升缸4、二臂伸縮缸5、三臂伸縮缸6、二臂伸縮缸7、三臂伸縮缸8、支腿水平伸縮缸9、支腿缸10、多路閥(11、12)、負載敏感比例閥13、高壓過濾器14、吸油過濾器15、液壓油箱16、回油過濾器17、液位液溫計18、空氣濾清器19等組成,如圖1所示。
某型高空作業車液壓系統圖
1.液壓齒輪泵 2.手動應急泵 3.回轉馬達 4.一臂舉升缸 5.二臂舉升缸
6.三臂舉升缸 7.二臂伸縮缸 8.三臂伸縮缸 9.支腿水平伸縮缸 10支腿缸
11、12.多路閥 13.負載敏感比例閥 14.高壓過濾器 15.吸油過濾器
16液壓油箱 17.回油過濾器 18.液位液溫計 19空氣濾清器
齒輪泵為支腿伸縮和工作臂架回轉、升降、伸縮等提供動力。手動應急泵用于主泵無法工作時,將工作臂和支腿應急收回。
2. 故障原因及排除方法
由于該型高空作業車液壓系統具有執行元件多、液壓管路長、備用手動冗余等特點,在調試過程中經常出現故障,現分析4種故障的原因,并進行故障排查。
(1)液壓油溫度異常升高
1臺高空作業車經數小時調試后,出現液壓油箱和液壓管路中的液壓油溫度異常升高故障,經檢測液壓油溫度接近最高限值溫度(70℃)。
經分析,我們認為液壓油發熱的主要原因是液壓油箱容積過小,造成油液循環過快,導致液壓油溫度過高。
查看設計液壓油箱時的容積計算參數,發現是按照單項執行機構動作時的最大流量進行設計的,如支腿收放、轉臺回轉、臂架舉升、臂架展開等單項作業最大流量不超過45 L/min,因此將液壓油箱容積設計為110L,即可滿足散熱需要。但實際作業時,經常是多項執行機構一同作業,如主臂舉升與轉臺回轉、主臂舉升與伸縮等一同作業,此時最大總流量約為90L/min,由此可知液壓油箱110L容積明顯偏小。將液壓油箱容積由110L增大至240L后試車,故障現象消失。
(2)液壓控制閥漏油
1臺高空作業車運行一段時間后,發現其工作斗液壓控制閥閥芯與閥體滑動間隙處滲出微量液壓油。
分析認為,該車為新車,其液壓元件均為新品,工作斗液壓控制閥不存在因長期使用而漏油的問題,可能是控制閥橡膠密封件安裝有問題。
更換完控制閥橡膠密封件,使用一段時間后,故障現象再次出現。拆解控制閥,發現其橡膠密封件又產生磨損和變形。據此分析應是液壓油溫度過高,造成液壓油黏度降低、橡膠密封件摩擦阻力增大、導致橡膠密封件加劇磨損并產生熱變形。檢測液壓油箱油面偏低,液壓油溫度高達70℃。將液壓油箱油面補充到規定位置,并檢測、調整溢流閥壓力后試車,故障現象消失。
(3)執行機構動作變慢
1臺高空作業車連續作業超過1h后,其轉臺、臂架等執行機構動作明顯變慢,連續作業超過2h后,臂架舉升時系統振動嚴重,無法繼續作業。該高空作業車執行機構開始使用和使用1h后動作用時記錄如附表所示。
各執行機構作業時,其液壓缸或液壓馬達需要充滿液壓油。但是隨著液壓油溫度升高、黏度降低,液壓缸或液壓馬達內泄漏增加,液壓泵的容積效率顯著降低,由此造成各執行機構作業動作變慢。
液壓油溫度升高、黏度降低是正常現象,檢測液壓油箱溫度高達70℃,需要對液壓油進行降溫處理,處理方法同故障1。將液壓油箱容積由110L增大至240L后試車,故障現象消失。
(4)液壓系統振動嚴重
1臺高空作業車臂架展開后作業時,發現其臂架振動幅度較大,有停頓和加速現象,工作斗抖動嚴重并產生機械噪聲,作業人員在工作斗內無法進行正常操作,同時伴有轉臺回轉不均衡現象。
認為分析,發生該故障可能有以下4個原因:一是液壓管路中進入空氣,二是液壓管路過長、管路在臂架上緊固不夠,三是溢流閥工作不穩定,四是工作斗調平馬達兩端壓力不平衡。
首先,更換液壓油箱換氣過濾器,調整液壓系統油面和吸油口位置后試機,故障現象有所好轉,但使用一段時間后故障現象依舊。其次,按照要求緊固臂架液壓管路后試機,振動現象有所減輕。再次,清洗溢流閥后試機,工作斗依然抖動。最后,在工作斗調平馬達兩端加裝平衡閥后試機,故障現象消失。
敬請關注 《工程機械與維修》&《今日工程機械》 官方微信
更多精彩內容,請關注《工程機械與維修》與《今日工程機械》官方微信